BCH-1差动继电器

用途
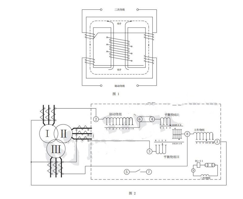
继电器具有一个制动绕组,能对两绕组及三绕组电力变压器进行单相差动保护。
结构概述
该继电器由DL-11电磁式电流继电器(执行元件)及一个中间快速饱和变流器(以下简称变流器)组成。
继电器具有制动绕组,它构成差动继电器的一些主要技术性能,如制动特性,躲避励磁涌流特性以及消除不平衡电流 效应的自耦变流器的性能等。
变流器的导磁体是一个三柱形铁芯,用几组“山”形导磁片叠装而成,在导磁体的中柱上旋转工作绕组和平衡绕组I, II,制动绕组和次级绕组则均分成两部分,分别放在导磁体的两个边柱上,其连接使得制动绕组与二次绕组及平衡绕组I, II之间亦无相互感应,二次绕组里的感应电势是由工作绕组的磁化产生的,为了能改变变流器导磁体被饱和的程度,制动 绕组的匝数做成是可以改变的。
变流器可以同时防止励磁涌流及电力变压器穿越故障时继电器的误动作。变流器及执行元件放在一个外壳里,继电器 安装时可板前接线及板后接线。变流器接线示意如图1,保护三绕组电力变压器时继电器外对接线如图2.
用变流器连接板上对应孔的整定插塞可以调整动作电流,平衡系数及制动系数,孔上面的数目字表示当在该孔中整定 时的插入绕组匝数。
技术数据
1.额定电流5A,额定频率50Hz。
2.无制动时继电器的起始动作安匝AWo=60+4.
3.当用于保护三绕组电力变压器时,其动作电流可以3A至12A的范围内进行整定(AWo=60),对于动作最小整定值, 其最大平衡系数接近于2.
当用于保护两绕组电力变压器时,其动作电流可以在1.55A至12A的范围内进行整定。
4.由动作电流与制动电流的比值所决定的制动系数Kz可以在广泛的范围内变化,图3的制动特性AWp=f(AWz)是其极限 范围,它与工作电流和制动电流间的相位角有关,但无论在任何角下都不应超出曲线的范围。
5.可靠系数(当一次动作电流等于5IDZ的继电器正弦动作电流与当一次动作电流等于IDZ的正弦动作电流的比值)不小于1.35.
6. 3倍动作电流时差动继电器的动作时间不大于0.035s。
7.继电器具有一个动合触点,在电感性负荷的直流电路中,(其时间常数不大于5x10s),且电压不大于220V,电流不 大于2A时,触点的断开容量50W。
8.在正常工作状态下当电流为5A且变流器的制动绕组在全部匝数投入的情况下继电器的单相功率消耗不大于8.5VA。
9.变流器的工作,平衡和制动绕组可长期通过电流10A。
10.介质强度:继电器的电路对外露非带电金属部分之间应能耐受2kV,50Hz的交流电压历时min而无击穿或闪络现象。
11.继电器的绕组数据如表1所示。


